新闻资讯
阀门首页 > 新闻资讯 > 软密封电动蝶阀 : 密封副的两侧一侧是金属材料,另一侧是有弹性的非金属材料的被称为软密封。这种密封的密封性能较好,但不耐高温...
1 明确阀门在设备或装置中的用途 确定阀门的工作条件:适用介质的性质、工作压力、工作温度和操纵控制方式等。 2 正确选择阀门的类型...
米兰milan官方网站有限公司生产的Q941F 不锈钢电动球阀 密封性能优良,流量系数大,流阻系数小,结构简单,使用寿命长,便于维修不锈钢电动球阀生...
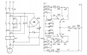
电动阀门控制电路如图所示: 电路工作原理 状态选择 当电路处于热备用状态时,可以通过选择 SA1、SA2 的开关位置确定主电路受控或不受...
米兰milan官方网站有限公司220v防爆电动阀门价格、阀门电动装置系列智能数控电动执行机构是一种在自控调节系统中,它以220V交流电源为动力,...
米兰milan官方网站有限公司 阀门电装 生产厂家,有LQ系列电动执行器、DQW系列电动执行器、DZW系列电动执行器、精小型电动执行器、电动蝶阀、...
随着市场经济的不断发展,也逐渐提升了 电动阀门 这一行业,根据分析可知,电动阀门市场所占据的份额,在近些年当中有了发幅度的提升...
米兰milan官方网站有限公司主导产品有:电动闸阀、电动球阀、电动蝶阀、电动截止阀、电动调节阀、精小型电动执行器、直行程电动执行器、...
上海湖泉阀阀门三相五线制电机如何接线若是星形接法的话,接线端子上除三相火线外du应该还有零线接线位zhi置,地线自然是dao要接外壳的...
上海湖泉电动调节刀闸阀dn1400欢迎来电咨询,产品安全可靠,性能稳定耐磨耐腐 ,此刀形闸阀是闸阀中的新品种,体积小,重量轻,轻型节材...